Temperature Controller and Monitor

Brief Description

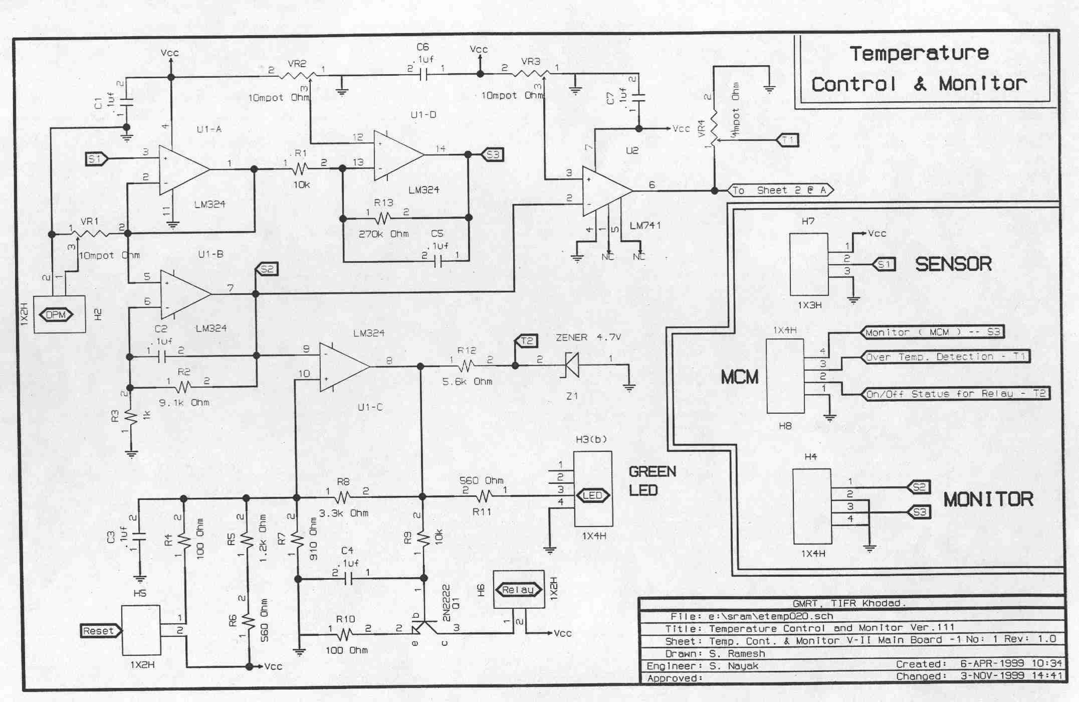
Antenna Shell Temperature Monitor is based on National Semiconductor make temperature sensor LM-35, (range 0-100 degC). It gives output voltage variation of 10 mV/degC with maximum resolutions of 0.5 degC. Sensor output is amplified and connected to the analog voltage monitoring channel in the Telemetry system at the antenna site. The monitored temperature from each antenna is displayed in the Control Room. The system also has facility to detect over temperature and shut down mains power supply to the critical units. Thus the critical electronic devices at the antenna site are protected.

 

Block Diagram

 

Circuit Diagrams

 

 

 

Datasheets

Sensor Details
LM 35 (Temperature sensor)
LM 324 (Op-Amp)

 

Images

 

 

Document Actions